MT/T 1053-2008 測定鏡質體反射率的顯微鏡光度計技術條件
- 發表時間:2022-10-19
- 來源:共立消防
- 人氣:
1 范圍
本標準規定了用于測定鏡質體反射率的顯微鏡光度計應達到的技術參數及其檢定方法。
本標準適用于使用前、使用中和維修后的以鎢鹵燈為光源的顯微鏡光度計的檢定、驗收。
2 規范性引用文件
下列文件中的條款通過本標準的引用而成為本標準的條款。凡是注日期的引用文件, 其隨后所有的修改單(不包括勘誤的內容)或修訂版均不適用于本標準,然而,鼓勵根據本標準達成協議的各方研究是否可使用這些文件的最新版本。凡是不注日期的引用文件, 其最新版本適用于本標準。
GB/T 6948 煤的鏡質體反射率顯微鏡測定方法。
3 技術要求
3.1 偏反光顯微鏡
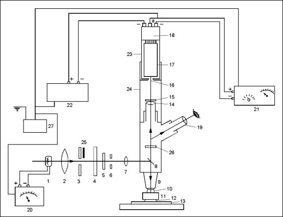
顯微鏡光度計系統中應包含符合本節要求的偏反光顯微鏡。顯微鏡光度計的結構及光路示意圖見圖 1。
3.1.1 光源
應采用有足夠亮度、且輸出穩定的光源。宜采用功率為 50W 或 100W 的鹵素石英燈。
3.1.2 偏光器(起偏器和檢偏器)
可選用片狀或棱鏡偏光器,應能裝卸和旋轉。
3.1.3 控光孔徑
由兩個可變光圈組成,其一是孔徑光圈,可被聚焦在物鏡后焦面上;另一個是視域光圈, 可聚焦在被測樣品表面上。二者均能對中到顯微鏡光軸上。

1—光源;2—聚光透鏡;3—孔徑光圈;4—濾熱片;5—起偏器;6—視域光圈;7—視域光圈聚焦透鏡;8—反射器;9—物鏡;10—浸油;11—被測樣品;12—膠泥;13—載片;14—測試目鏡;15—干涉濾光片;16—測量光圈;17—光電轉換器;18—管座及分壓器;19—觀察目鏡;20—光源的直流穩壓電源;21—光電轉換器的直流穩壓電源;22—顯示器;23—光電轉換室(或光電倍增室);24—光度計接筒;25—半擋板;26—檢偏器;27—穩定自耦變壓器。
圖 1 顯微鏡光度計的結構及光路示意圖
3.1.4 垂直照明器
可選用貝瑞克(Berek)棱鏡、鍍膜平面玻璃或史密斯(Smith)照明器(反光鏡和平面玻璃的組合)之一。其光路示意圖見圖 2。
3.1.5 物鏡
適用于偏光和折射指數為 1.518 的油浸液的無應變物鏡,其漫反射值低,放大倍數在×20 至×60 之間。
3.1.6 目鏡
兩個觀察目鏡,其中之一應裝有十字絲。觀察目鏡與測試目鏡的放大倍數應一致。目鏡、物鏡和接筒的總放大倍數在×250 至×750 之間為宜。

1—燈絲;2—聚光透鏡;3—孔徑光圈(燈絲成像位置);4—視域光圈;5—視域光圈聚焦透鏡;6
—貝瑞克棱鏡反射器;7—物鏡后焦面(孔徑光圈及燈絲成像位置);8—物鏡;9—樣品表面(視域光圈成像位置)。
圖 2 垂直照明器類型圖
3.1.7 顯微鏡光度計接筒
a) 測量光圈:使到達光電轉換器的光線限制在小于 80μm2 的被測樣品面積(園形時,相當于直徑小于 10μm)所反射的范圍內,并且能對準觀察目鏡的十字絲中心;
b) 觀察目鏡應備有遮光裝置,否則將儀器放在暗室中以防外部光線干擾;
c) 顯微鏡接筒涂黑到足以吸收雜散光。
3.1.8 光電轉換器
以上為標準部分內容,如需看標準全文,請到相關授權網站購買標準正版。
-
IG541混合氣體滅火系統
IG541混合氣體滅火系統:IG-541滅火系統采用的IG-541混合氣體滅火劑是由大氣層中的氮氣(N2)、氬氣(Ar)和二氧化碳(CO2)三種氣體分別以52%、40%、8%的比例混合而成的一種滅火劑 -
二氧化碳氣體滅火系統
二氧化碳氣體滅火系統:二氧化碳氣體滅火系統由瓶架、滅火劑瓶組、泄漏檢測裝置、容器閥、金屬軟管、單向閥(滅火劑管)、集流管、安全泄漏裝置、選擇閥、信號反饋裝置、滅火劑輸送管、噴嘴、驅動氣體瓶組、電磁驅動 -
七氟丙烷滅火系統
七氟丙烷(HFC—227ea)滅火系統是一種高效能的滅火設備,其滅火劑HFC—ea是一種無色、無味、低毒性、絕緣性好、無二次污染的氣體,對大氣臭氧層的耗損潛能值(ODP)為零,是鹵代烷1211、130 -
手提式干粉滅火器
手提式干粉滅火器適滅火時,可手提或肩扛滅火器快速奔赴火場,在距燃燒處5米左右,放下滅火器。如在室外,應選擇在上風方向噴射。使用的干粉滅火器若是外掛式儲壓式的,操作者應一手緊握噴槍、另一手提起儲氣瓶上的


