GB/T 39274-2020 公共安全視頻監控數字視音頻編解碼技術測試規范
- 發表時間:2023-03-11
- 來源:共立消防
- 人氣:
1 范圍
本標準規定了公共安全視頻監控數字視音頻編解碼技術中視頻編碼器、視頻解碼器、音頻編碼器、音頻解碼器的測試項、測試源、測試流程、測試準則、測試報告。
本標準適用于公共安全視頻圖像信息聯網共享應用中平臺、設備或軟件符合GB/T 25724-2017要求的技術測試及質量評價。
2 規范性引用文件
下列文件對于本文件的應用是必不可少的。凡是注日期的引用文件,僅注日期的版本適用于本文件。凡是不注日期的引用文件,其最新版本(包括所有的修改單)適用于本文件。
GB/T 2828.1-2012 計數抽樣檢驗程序 第1部分:按接收質量限(AQL)檢索的逐批檢驗抽樣計劃
GB/T 25724-2017 公共安全視頻監控數字視音頻編解碼技術要求
GB/T 28181-2016 公共安全視頻監控聯網系統信息傳輸、交換、控制技術要求
3 術語、定義和縮略語
3.1 術語和定義
GB/T 25724-2017界定的以及下列術語和定義適用于本文件。
3.1.1
視音頻源數據 video and audio source data
輸入編碼器的視音頻原始流數據。
3.1.2
編碼比特流 encoded bit stream
經過編碼器編碼的視頻流數據或音頻流數據。
3.1.3
測試比特流 test bit stream
將符合GB/T 25724-2017的編碼比特流,依照GB/T 28181-2016附錄C規定的封裝格式封裝,形成的PS流。
3.1.4
BD-Rate 曲線 BD-Rate curve
一種圖像質量客觀評價指標。
3.2 縮略語
GB/T 25724-2017界定的以及下列縮略語適用于本文件。
PEAQ:主觀音頻質量評估(Perceptual Evaluation of Audio Quality)
PESQ:主觀語音質量評估(Perceptual Evaluation of Speech Quality)
PSNR:峰值信噪比(Peak Signal to Noise Ratio)
SSIM:結構相似度指標測量(Structural Similarity Index Measurement)
4 總則
4.1 受測產品比特流封裝格式
受測產品輸入/輸出的視音頻數據封裝格式應符合GB/T 28181-2016附錄C的要求。
4.2 測試工具
用于測試符合GB/T 25724-2017的軟件、硬件及系統產品的綜合檢測程序,應附有用戶指導書。
測試工具由編碼器測試工具和解碼器測試工具組成。編碼器測試工具應能接收并提取編碼比特流、對編碼比特流中的語法元素進行分析。解碼器測試工具包括檔次、級別測試比特流,并能發送測試比特流到受測解碼器。
5 視頻編碼器
5.1 測試項
參考GB/T 25724-2017中附錄C的規定,視頻編碼器測試項見表1。
表1 視頻編碼器測試項
編號 | 測試項 | 必測項 | 選測項 |
1 | 監控擴展信息編碼 | ? | |
2 | ROI編碼 | ? | |
3 | 時域SVC編碼 | ? | |
4 | 空域SVC編碼 | ? | |
5 | 4:2:2編碼 | ? | |
6 | 高比特編碼 | ? | |
7 | 雙向預測編碼 | ? |
5.2 測試源
視頻編碼器測試源的內容應包括但不限于細節豐富、運動多樣的場景,優先選擇監控場景。
5.3 測試流程
5.3.1 視頻編碼器測試流程
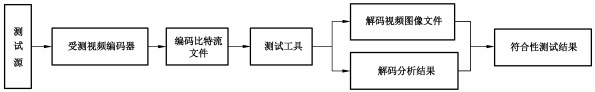
根據測試項設置受測視頻編碼器編碼參數,對測試源進行拍攝,產生并輸出視頻編碼比特流文件,通過測試工具對該文件進行處理、解碼分析并獲得測試結果。視頻編碼器測試流程見圖1。當受測視頻編碼器為芯片,測試方法參見附錄A。

圖1 視頻編碼器測試流程
5.3.2 工程現場檢驗/復檢測試流程
對所有受測視頻編碼器根據GB/T 2828.1-2012進行抽樣,根據測試項設置被抽樣的受測視頻編碼器編碼參數,對實際場景進行拍攝,產生并輸出視頻編碼比特流文件,測試工具對編碼比特流文件進行處理、解碼分析并獲得測試結果。工程現場檢驗/復檢中視頻編碼器測試流程見圖2。

圖2 工程現場檢驗/復檢中視頻編碼器測試流程
5.4 測試準則
5.4.1 基本要求
5.4.1.1 測試前的準備
應將受測視頻編碼器分辨率、幀率設置為廠商聲明的最大值,且輸出碼率小于或等于廠商聲明值。
5.4.1.2 編碼圖像質量、性能判定
對指定測試場景進行指定時間長度(圖像采集時間不少于3min)的編碼,受測視頻編碼器輸出編碼比特流經解碼后的圖像內容(輸出的解碼視頻圖像文件)應與測試場景一致,無明顯馬賽克、拖尾及花屏現象,視頻上下左右邊界畫面連續無填充,分辨率、幀率應與設置值一致,碼率應與設置值相當(差值在±10%之內)。
5.4.1.3 功能判定
對受測編碼器產生的編碼比特流進行檢查,通過測試工具檢查編碼比特流中的語法元素取值,確定是否支持對應的功能。判定方法見5.4.2。
5.4.2 判定方法
5.4.2.1 總體要求
通過測試工具對編碼比特流進行解碼,應正常解碼,且解碼輸出的圖像質量、性能均應符合5.4.1.2的要求。
受測產品輸出的視頻數據版本標識應符合GB/T 25724-2017中5.2.4.2的要求。
以上為標準部分內容,如需看標準全文,請到相關授權網站購買標準正版。
-
IG541混合氣體滅火系統
IG541混合氣體滅火系統:IG-541滅火系統采用的IG-541混合氣體滅火劑是由大氣層中的氮氣(N2)、氬氣(Ar)和二氧化碳(CO2)三種氣體分別以52%、40%、8%的比例混合而成的一種滅火劑 -
二氧化碳氣體滅火系統
二氧化碳氣體滅火系統:二氧化碳氣體滅火系統由瓶架、滅火劑瓶組、泄漏檢測裝置、容器閥、金屬軟管、單向閥(滅火劑管)、集流管、安全泄漏裝置、選擇閥、信號反饋裝置、滅火劑輸送管、噴嘴、驅動氣體瓶組、電磁驅動 -
七氟丙烷滅火系統
七氟丙烷(HFC—227ea)滅火系統是一種高效能的滅火設備,其滅火劑HFC—ea是一種無色、無味、低毒性、絕緣性好、無二次污染的氣體,對大氣臭氧層的耗損潛能值(ODP)為零,是鹵代烷1211、130 -
手提式干粉滅火器
手提式干粉滅火器適滅火時,可手提或肩扛滅火器快速奔赴火場,在距燃燒處5米左右,放下滅火器。如在室外,應選擇在上風方向噴射。使用的干粉滅火器若是外掛式儲壓式的,操作者應一手緊握噴槍、另一手提起儲氣瓶上的


